Page 1 of 1
CV/ADAM Developers RS-232 for CGP/Project Name By Line
Posted: Sat Nov 22, 2025 5:14 pm
by RGDiRocco
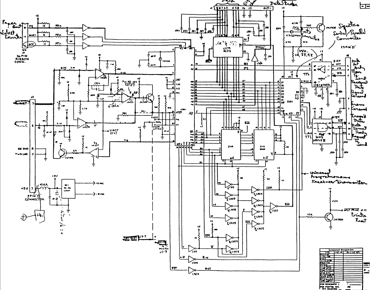
Has anyone ever constructed a unit from the released schematics for this unit?
I know there are a few protoypes from Coleco out there.

- Screenshot 2025-11-22 121333.png (455.48 KiB) Viewed 785 times
Re: ADAM Prototype Serial/Parallel Unit
Posted: Sat Dec 06, 2025 1:06 am
by RGDiRocco
Re: ADAM Prototype Serial/Parallel Unit
Posted: Sat Jan 10, 2026 1:00 am
by admin
Great News and information coming. John Lundy of LundyElectronics.com was able to test and repair this unit. We are now further analysing it and its relation to the software that utilized it Coleco Graphics Processor (C.G.P.)/Project Name By Line.
Muchmore to come.
Jump in and provide your insight and feedback.

- 452578da-2af3-4239-a4c6-3880d7fa6c2b.jpg (304.91 KiB) Viewed 565 times
Re: ADAM Prototype Serial/Parallel Unit
Posted: Sat Jan 10, 2026 5:02 pm
by admin
Attached is a preliminary review of the project. We would appeciate any constructive feedback and insight you can provide!!!!